Володя, лови Ото с фоником на борту!
Они всё равно бывают в продаже. Самый лучший вариант.
Для меня ото сига единственный вариант. А они с фоником злых денег стоят. Ну и сам понимаешь чтобы продать мой надо вкусную цену предложить покупателю. Вот и получается что доплата при замене будет на уровне отдельного фоника.
Да и послушал я на выходных несколько пластинок, честно говоря не оч понимаю куда уж лучше на моей системе. С корректором Bluenote играет офигенное просто, круче уровень чем Dac3 Sig + транспорт an и фирменные диски.
Если нравится, не дергайся. В АН важен фактор ещё конкретного экземпляра, поэтому лучше от добра добра не искать.
Будет возможность если без слома копий, воспользуйся, нет - так нет.
Да я вот думаю что если брать ан фоник, то все же отдельный. Может нолик даже, я в нулевой уровень, как владелец нулевых колонок и транспорта, очень верю. Возможно больше чем в еденицы.
А дальше уже если будет мимо ото фоно сиг пробегать по интересной цене (что еще не факт), то можно будет и махнуть 2 аппарат на инегральник с фоно.
Ну и вообще конечно в идеале слушать. Я вот послушал свой бывший корректор moon simaudio против bluenote и однозначно выбрал bluenote. А заиграет ли an корректор лучше для моих ушей - это ещё вопрос открытый.
Я вот сегодня крутанул пластиночку вот с таким альбомом https://tidal.com/album/16207601
Не каждый сетап такое передаст, конкретно в транс погружает. Так что транзисторные корректоры тоже умеют)
Если уж ударились в лампу, будьте последовательными до конца : используйте лампу и в фонокоре. И желательно , конечно , “полноценную” лампу , а не сверхминиатюрную впаянную .
больше ненашол где запостить .
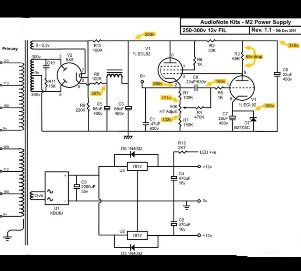
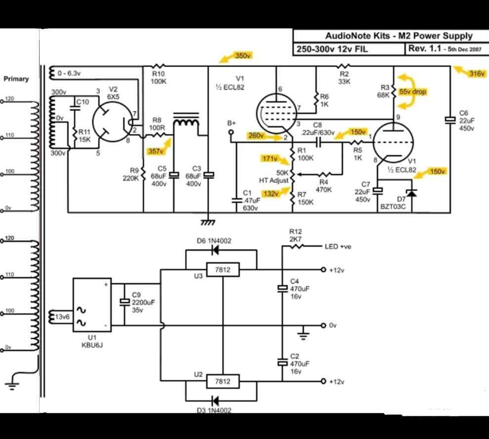
имеем такую платку
вопрос вот в чем :
как ее превратить в сей девайс
естественно на петиных деталях
включая корпус
и во сколько это обойдется?
ну хотя бы примерно
Купить М2 Line и сделать из него M2 Phono c доделкой питания.
Или искать здесь кто сумеет сделать клон корпуса AN, а остальное наскребать по сусекам.
на последнем фото на плате корректора два разных по номиналам типа конденсаторов на 630 вольт. Это видно по размерам. Уже второй раз такой сабж вижу. Однако сейчас Петр ставит одинаковые по номиналам конденсаторы 0.22 на 630. и ес-но люминий вместо меди. Во объяснил бы кто, чем вызвана такие разногласия у Петра? Кто то сравнивал старую версию и новую. Как там звук отличается?
Что было на складе, то и поставили.
Как раз на днях, не М2 конечно, но Конкверор Сильвер. Сравнивал на одинаковых лампах.
Разница - очень большая. В пользу нового
Как между “Стандартом” и “Сильвер”
(Так что если кто ищет аНоут на 300В - старый Сильвер будет продаваться сильно не дорого
)
спасибо,
пред ненадо
голый фоник надо
где бы сусеки найти?))))))))
такая схема достаточна для этой платы?
вот еще картинка подвернулась
но у меня столько органов нет на слив)))))))
Михаил, а где современный, справа?
без вариантов - справа
панельки эти получше все же - для 300би .
вставить неправильно - почти невозможно

Это не остановит некоторых будущих владельцев 
Вот плата стабилизатора, осталось корпус и транс найти.
У меня в VSS 2012 г.в. Стоят панели для ламп как у правого экземпляра. Все остальное сильно похоже на аппарат слева.
Так они и тогда были - панельки такие (но это не точно)
Наверное раз SS - было допустимо ставить эти более дорогие
(Хотя посадочные места разные)
Ну в целом же это хорошо ))
спасибо,
понял что это голая платка
и детали тоже надо к ней искать?
Плата голая, качество отличное, все что нужно, есть на
https://www.hificollective.co.uk/#fastnav
а вот у чехов есть толщина 2,5
а не 1,6
может ее?






